DEHNsafe
:quality(98)/www.dehn.it/store/f/59505600/HDVORSCHAU/924370a2_16-9.jpg)
:quality(98)/www.dehn.it/store/f/59505600/HDVORSCHAU/924370a2_16-9.jpg)
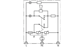
- Protezione da sovratensioni bipolare per apparecchi finali a 230 V
- Per impiego nelle scatole per prese e nelle canaline per cavi
- Maggiore sicurezza contro le inversioni di collegamento, grazie al circuito di protezione a Y
- Segnalazione ottica multipla di funzionamento
- Funzione acustica programmabile
- Morsetti per cablaggio passante
- Indipendente dal design della presa
Dettagli
:quality(98)/www.dehn.it/store/f/59505601/HDVORSCHAU/924370a3_Kat.jpg)
:quality(98)/www.dehn.it/store/f/59505601/HDVORSCHAU/924370a3_Kat.jpg)
:quality(98)/www.dehn.it/store/f/59505602/HDVORSCHAU/924370a4_Kat.jpg)
:quality(98)/www.dehn.it/store/f/59505602/HDVORSCHAU/924370a4_Kat.jpg)
:quality(98)/www.dehn.it/store/f/59505603/HDVORSCHAU/924370a5_Kat.jpg)
:quality(98)/www.dehn.it/store/f/59505603/HDVORSCHAU/924370a5_Kat.jpg)
Art. 924370 DSA 230 LA
GTIN (EAN) 4013364081321, Codice doganale (EU): 85363010, Peso lordo: 88.00 g, UM: 1.00 pz.
Caratteristiche tecniche
SPD secondo EN 61643-11 / ... IEC 61643-11 | Tipo 3 / Class III |
Tensione massima continuativa AC (UC ) | 255 V (50 / 60 Hz) |
Corrente impulsiva nominale di scarica (8/20 µs) (In ) | 3 kA |
Corrente impulsiva complessiva di scarica (8/20 µs) [L+N-PE] (Itotal ) | 5 kA |
Livello di protezione [L-N] / [L/N-PE] (UP ) | ≤ 1250 / ≤ 1500 V |
Protezione max di sovraccorente in rete | B 16 A |
Indicazione di diffetto | luce rossa + cicalino |
Indicazione di funzionamento | luce verde |